AC Clutch wiring har
Electrical
by tequilla
Onan
Electrical
by Bullitthead
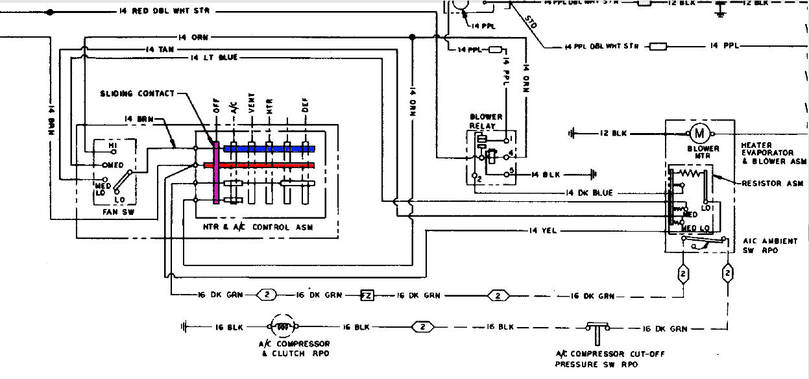
HVAC Control Panel F
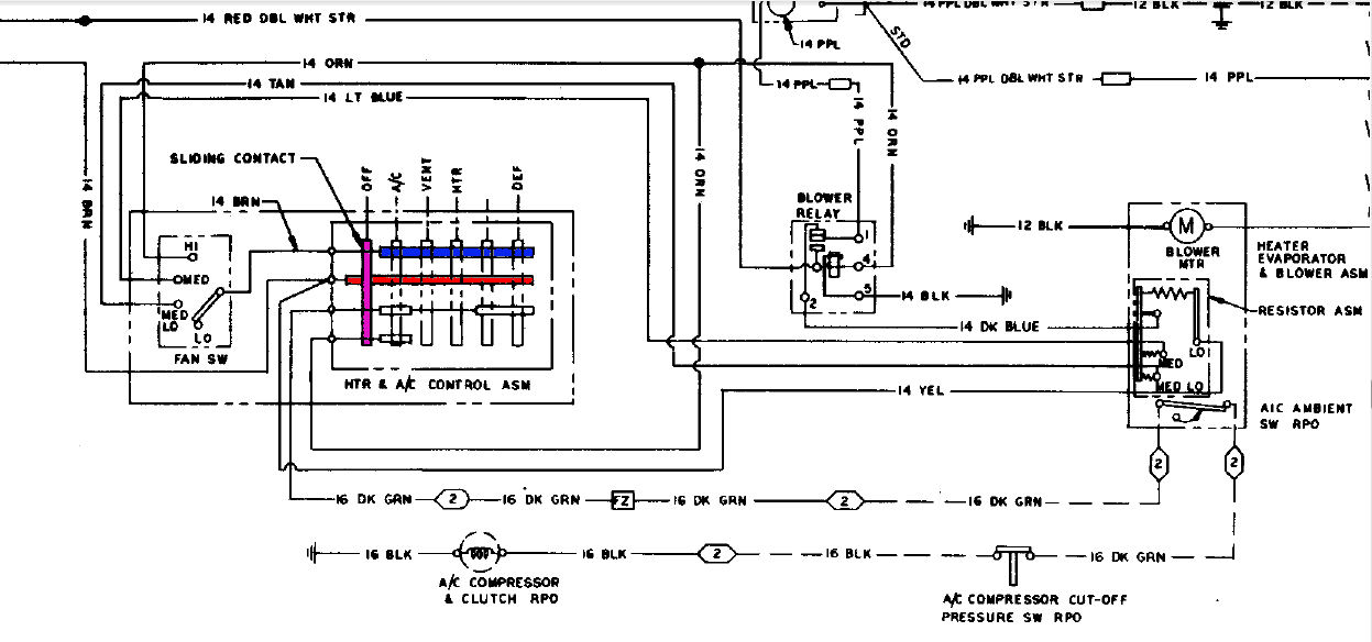
HVAC Dash and Blower...
by JHeslinga
|
|||||
|
|---|
| No portion of this page, text, images or code, may be copied, reproduced, published or distributed in any medium without the expressed written permission of the copyright holder. |